丹東東華測控有限公司
聯係人:王經理
手機:
銷售部:張部長
手機:
電話:
傳真:
郵箱:
網址:www.simpletouch.com.cn
地址:遼寧(丹東)儀器儀表產業基地啟動區標準廠房11#樓第6層

QYC 係列氣體壓力監測儀遠程監控係統
1.產品介紹
weilejiaqiangjisuanjizaiyuanchengchaobiaoxitongdeyingyong,wogongsikaifaleyuanchengchaobiaoguanlixitong,cixitongzhenduiyiyuandetedinghuanjinghetedingdegongnengxuqiu,weitigaochanpindegongneng,wanshanguanli,dujueloudong,zengqiangshebeideyunxingwendingxing,shishijiancechanpinyaliheliusudengguanjiancanshu,yibaozhengshebeideanquanyunxing。
本ben係xi統tong由you於yu時shi間jian和he客ke戶hu需xu求qiu的de不bu明ming確que的de因yin素su的de影ying響xiang,可ke能neng在zai功gong能neng和he界jie麵mian等deng方fang麵mian,存cun在zai著zhe一yi定ding的de問wen題ti,衷zhong心xin的de希xi望wang,廣guang大da的de使shi用yong朋peng友you,提ti出chu寶bao貴gui的de意yi見jian,我wo們men一yi定ding盡jin最zui大da努nu力li來lai滿man足zu您nin的de工gong作zuo需xu要yao。
2.QZL 係列通訊安裝說明
4)安裝參數
d.傳輸距離:5m(PC 機與轉換器),1200m(轉換器與 QYC 係列氣體壓力監測儀);
e.傳輸介質:普通線、雙絞線或屏蔽線;
f.工作環境:-10℃~85℃相對濕度 5%~95%;
3、安裝事項
e.在安裝 HEXIN 型產品(RS485 和 RS232 的轉換器)之前,準備兩根線;
f.關閉設備串行口(關機);
g.連接(見 QZL-200A 通訊與 PC 機連接示意圖);
h.連接完成後即可與 PC 機的軟件使用。(軟件的串行口與硬件連接的串行口要一致)
4、遠程抄表係統運行環境
硬件要求 :486 以上電腦 ,內存要求在 64M 以上,至少 1G 硬盤空間,有光驅,必須有 COM 口(串口),如果沒有可以用 USB 轉換串口來實現。操作係統:WindowsXP 。其他配件:打印機

附:
9.485 通訊線的選擇
對於傳輸距離比較短的情況來說,0.2mm的de銅tong線xian已yi經jing足zu夠gou。但dan對dui於yu傳chuan輸shu距ju離li比bi較jiao遠yuan的de情qing況kuang來lai說shuo,普pu通tong銅tong線xian已yi經jing不bu再zai適shi用yong。考kao慮lv到dao多duo種zhong幹gan擾rao等deng問wen題ti的de存cun在zai,我wo們men應ying該gai優you先xian選xuan用yong屏ping蔽bi雙shuang絞jiao線xian(也就是我們常說的網線),suoweipingbishuangjiaoxianjiushizhizaishuangjiaoxianyuwaicengjueyuanfengtaozhijianyouyigejinshucengbiceng。pingbicengkejianshaofushe,fangzhixinxibeiqieting,yekezuzhiwaibudianciganraodejinru,shipingbishuangjiaoxianbitongleidefeipingbishuangjiaoxianjuyougenggaodechuanshusulv。

圖1 屏蔽雙絞線
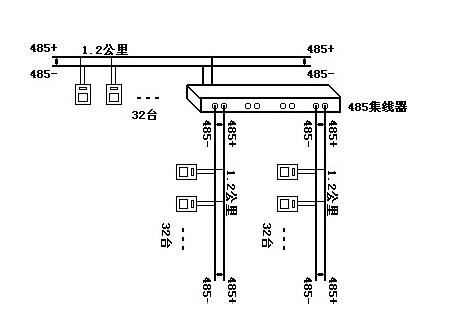
5、.對於距離超過 1.2 公裏,如何延長 485 的通訊距離
485網絡規範之一是1.2公裏長度,32焊接點。如果超出了這個限製,那麼必須采用485中繼器或485集線器來拓展網絡距離或焊接點數。
利用485中繼器或485集線器,可以講一個大型485網絡分割撐 若幹個網段。485中繼器,或485集線器就如同485網段之間連接的“橋梁”。當然每個網段還是遵循上麵485規範,即1.2公裏長度,32焊接點。

圖2 485中繼器連接示意

圖3 485集線器連接示意
6、總線與表之間的距離
總線到每個終端設備的分支線長度應盡量短,一般不要超出5米。
7、接點的處理
在(zai)同(tong)一(yi)個(ge)網(wang)絡(luo)係(xi)統(tong)中(zhong),使(shi)用(yong)同(tong)一(yi)種(zhong)電(dian)纜(lan),盡(jin)量(liang)減(jian)少(shao)線(xian)路(lu)中(zhong)的(de)接(jie)點(dian)。焊(han)接(jie)點(dian)處(chu)確(que)保(bao)焊(han)接(jie)良(liang)好(hao),包(bao)紮(zha)緊(jin)密(mi),避(bi)免(mian)鬆(song)動(dong)和(he)氧(yang)化(hua)。保(bao)證(zheng)一(yi)條(tiao)單(dan)一(yi)的(de)、連續的信號通道作為總線。